
MIL-DTL-60277B
TABLE I. Pressure values.
Pressure (psi)
Temperature (°F)
Delay time (sec) (see 6.8.2)
Minimum
Maximum
-60 to 70
1300
2200
0.350 ± 0.100
65 to 75
1300
2200
0.300 ± 0.050
195 to 205
1300
2200
0.250 ± 0.100
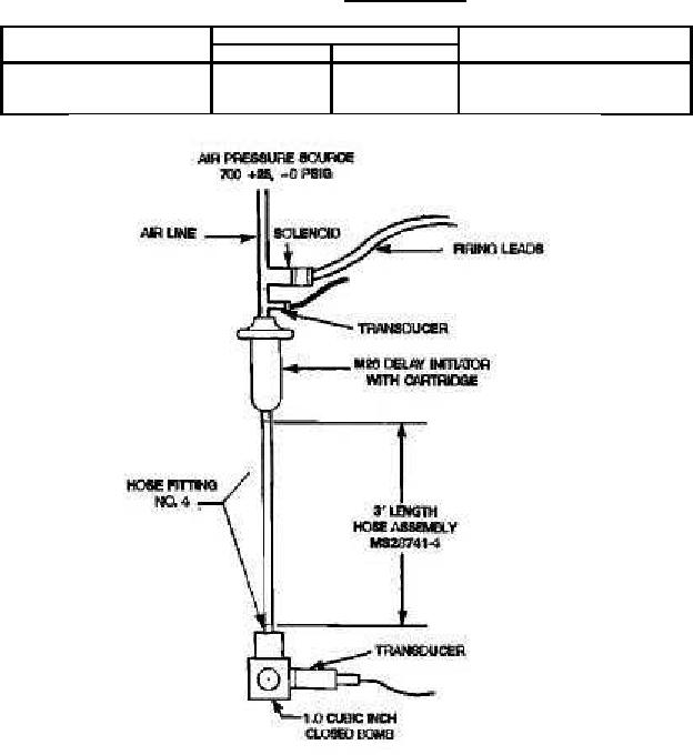
FIGURE 1. Performance test layout (top view).
3.5.2 Misfires. There shall be no misfires.
3.5.3 Mechanical failures. The initiator shall function without mechanical failure (see 6.8.1).
3.6 Workmanship. Initiators shall be free of cracks, splits, incomplete or damaged threads on inlet and
outlet ends, or other defects which might prevent proper mating with connecting parts or proper
functioning of the device.
3.6.1 Metal defects. All components shall be free from cracks, splits, cold shuts, inclusions, porosity or
any similar defect.
4
For Parts Inquires submit RFQ to Parts Hangar, Inc.
© Copyright 2015 Integrated Publishing, Inc.
A Service Disabled Veteran Owned Small Business